新闻动态

  • 水泵电机电流的速算经验分享

    水泵电机电流的速算经验分享-KWZK米兰体育在线注册,米兰体育(中国)电气

    2022-05-23 米兰体育在线注册,米兰体育(中国)电气

  • 压力表的基础知识分享及怎么选择合适的压力表

    工作原理: YQK-YJ系列压力表通过表内的敏感元件(波登管、膜盒、波纹管)的弹性形变,再由表内机芯的转换机构将压力形变传导至指针,引起指针转动来显示压力。

    2022-05-17 米兰体育在线注册,米兰体育(中国)自控

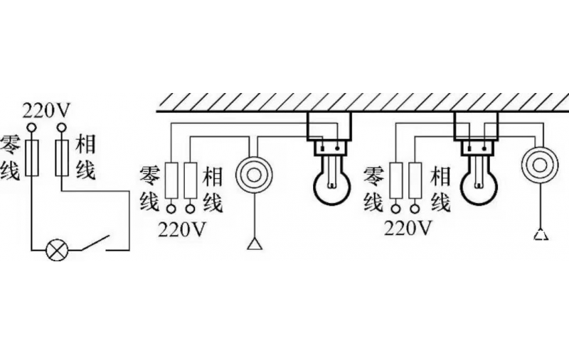
  • 基本照明控制电路知识

    照明线路一般由电源、导线、开关和负载(照明灯)组成,常见的照明控制电路主要有,一只开关控制一盏灯线路、一只开关控制两盏及两盏灯以上的照明线路、两个(或多个)开关异地控制一盏灯的照明线路等多种形式。常用的白炽灯、节能灯、荧光灯以及LED灯等照明灯具,都可以采用这些控制电路。

    2022-04-16 kwzk米兰体育在线注册,米兰体育(中国)自控

  • 给煤机远程无法启动的维修处理

    每台锅炉配有4台给煤机,来自煤场的煤经过14/15号皮带运至锅炉煤仓,通过给煤机输送皮带时,安装 在皮带上的称重桥架就会对其进行重量检测,同时装于尾轮的测速传感器对皮带进行速度检测,载荷信号及速度信号一同送被入积算器中进行处理并在积算器的面板上显示瞬时流量及累计量。而且积算器还可将实测的瞬时流量值与用户提供的设定流量值进行比较,并根据偏离大小输出相应的控制信号提供给变频器来改变输送带电机转速以使得给料量与用户设定值一致,从而完成恒定给料流量的控制。在输送机内设有清扫装置,能有效的将撒落的物料和飞灰清扫到出煤口。给煤机内设照明灯,外壳开有多个观察窗,便于随时观察机器运转情况。称重给煤机自身具备较为完善的保护及报警功能,当出现异常或故障时,能及时的发出故障报警信号、使自身相关设备停止工作或通过联锁驱动其它相关设备产生相应动作。

    2022-03-28 米兰体育在线注册,米兰体育(中国)

上一页12345下一页 转至第
首页
产品
新闻
联系